Thể loại: Điện tử thực hành, Nó hoạt động như thế nào
Số lượt xem: 316195
Bình luận về bài viết: 20
Đèn Giáng sinh thế nào
Ngày lễ năm mới đến luôn bất ngờ và mang theo nhiều rắc rối thú vị. Đó là thời gian để suy nghĩ về quà tặng, trước hết là cho trẻ em, cho người lớn đặt bàn, chọn nhạc hay và chắc chắn đặt một cây thông Giáng sinh, để mặc quần áo, để khách sẽ vui vẻ và ấm cúng. Và điều đầu tiên để treo trên cây, dĩ nhiên là vòng hoa cây thông Noel. Tất cả các đồ chơi khác, như một quy luật, được treo sau vòng hoa. Tiếp theo, chúng ta sẽ nói về thiết bị của một loạt các vòng hoa Giáng sinh khác nhau - cũ và hiện đại.
Vào thời cổ đại, khi không có điện, và năm mới đã được tổ chức, những ngọn nến năm mới đặc biệt được thắp trên cây Giáng sinh. Trang trí này là rất nguy hiểm hỏa hoạn. Nhưng thời gian này đã trôi qua, mọi người bắt đầu sử dụng vòng hoa điện.
Đây là những bóng đèn nhỏ thông thường từ đèn pin hoặc từ đèn nền của thang đo trong máy thu radio, được kết nối thành chuỗi. Trong số các bóng đèn này, vòng hoa được thực hiện bởi những người đam mê chủ yếu bằng tay của chính họ. Họ chỉ cần nhặt một cây sắt hàn, người, tất nhiên, biết cách sử dụng nó, lấy một sợi dây và bóng đèn, và sau một lúc, vòng hoa Giáng sinh đã treo trên cây.
Một lát sau, vòng hoa năm mới bắt đầu được sản xuất công nghiệp. Các lampholders kích thước nhỏ cho đèn và màu sắc của các hình dạng khác nhau đã được sử dụng. Đôi khi các sắc thái được làm trong suốt, và các đèn được vẽ.

Đèn nhấp nháy và nhấp nháy
Nhưng bình tĩnh nhìn vào vòng hoa Giáng sinh rực rỡ có phần không vui, tôi muốn tâm hồn mình quay lại. Rõ ràng, điều này được tạo điều kiện bởi một số loại nhấp nháy của vòng hoa. Nói chung, một vòng hoa nhấp nháy thu hút với vẻ đẹp của nó, và thậm chí kỳ vọng về một loại phép lạ hoặc bất ngờ. Nếu có một số vòng hoa, thì có thể có được các hiệu ứng ánh sáng khác nhau, ví dụ như chạy lửa, chạy bóng, chạy twos và bộ ba, cũng như nhiều hiệu ứng thú vị khác.
Một khi các thiết kế như vậy được phát triển bởi những người nghiệp dư vô tuyến, các mạch này đã được xuất bản trên các tạp chí radio nghiệp dư, như một quy luật, trong các vấn đề tháng 11. Nhưng những tạp chí này, trong điều kiện quản lý xã hội chủ nghĩa, đã đến muộn gần như cả tháng, vì vậy đến năm mới chỉ có thể thực hiện flasher năm ngoái.
Là một cơ sở nguyên tố, các vi mạch có mức độ tích hợp nhỏ đã được sử dụng, chủ yếu là K155 và K561 và các giống của chúng. Ví dụ, chúng ta có thể trích dẫn sơ đồ từ tạp chí "Radio" số 11 năm 2002.
Trong tạp chí này, tác giả I. Potachin đã xuất bản một số kế hoạch quản lý vòng hoa cùng một lúc. Chương trình thú vị nhất được gọi là "Vòng hoa âm nhạc."
Cơ sở của mạch là bộ đếm DD2 loại K561IE16, thông qua các phím trên chip DD3 và bóng bán dẫn VT4 ... VT7 điều khiển bốn vòng đèn LED. Điều thú vị nhất là chip tổng hợp âm nhạc UMS8-01 được sử dụng làm bộ tạo dao động chủ. Những chiếc microcircuits như vậy đã được sử dụng một lần để lồng tiếng cho đồ chơi trẻ em và các cuộc gọi âm nhạc: chúng chỉ đơn giản là chơi những giai điệu được ghi lại trong đó.
Vì vậy, trong mạch này, tín hiệu âm thanh đầu ra cũng được sử dụng để đồng hồ bộ đếm. Người ta chỉ có thể đoán hình ảnh được tạo ra bởi đèn LED so với nền của âm thanh này sẽ trông như thế nào. Đương nhiên, âm nhạc cũng phát ra qua loa.
Hơn nữa trong cùng một tạp chí, trong cùng một bài báo, một số mạch khác của cùng tác giả đã được xuất bản, nhưng đã sử dụng đèn LED nhấp nháy. Dưới đây là tính toán của vòng hoa LED.
Trong tạp chí "Radio" số 11 năm 1995, một kế hoạch đã được xuất bản dưới tên "Đơn vị điều khiển tự động cho vòng hoa" của A. Chumakov. Mạch cung cấp đánh lửa trơn tru xen kẽ và giảm xóc vòng hoa ở tốc độ được chỉ định bởi đơn vị điều khiển. Sơ đồ thiết bị được hiển thị trong Hình 1.
Hình 1. Sơ đồ của bộ điều khiển tự động cho vòng hoa
Nếu bạn nhìn kỹ, mạch đại diện cho một bộ điều chỉnh công suất triac được chế tạo trên một bóng bán dẫn cơ sở kép KT117A. Chỉ có tốc độ sạc của tụ điện không thay đổi bằng tay sử dụng một điện trở thay đổi, mà bằng cách chuyển đổi các điện trở riêng lẻ bằng cách sử dụng bộ đếm - bộ giải mã K561IE8. Để so sánh, Hình 2 cho thấy một sơ đồ của bộ điều chỉnh công suất pha sử dụng bóng bán dẫn hai cơ sở KT117.

Hình 2Sơ đồ mạch điện pha
Quản lý vi điều khiển của một vòng hoa năm mới
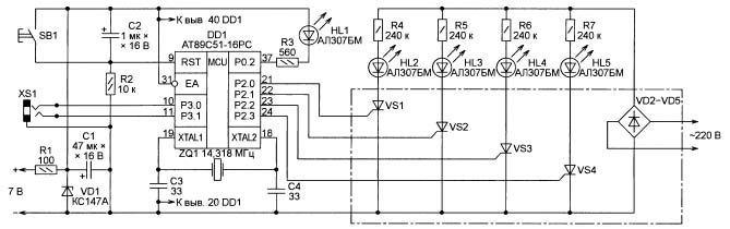
Khi các cấu trúc trên vi điều khiển xuất hiện trong sáng tạo vô tuyến nghiệp dư, đèn flash Giáng sinh, hay chúng được gọi một cách trân trọng là hiệu ứng ánh sáng tự động hóa tự động, cũng bắt đầu được phát triển trên vi điều khiển. Thiết kế kỳ lạ nhất đã được công bố trên tạp chí Radio, số 11, 2012, trang 37, mang tên Điện thoại di động truyền một vòng hoa Giáng sinh, bởi A. Pakhomov.
Cơ sở của thiết kế đã được một hội đồng từ một vòng hoa Trung Quốc bị lỗi. Tác giả viết rằng anh ta bị thu hút bởi tính nguyên bản của giai đoạn đầu ra, được điều khiển trực tiếp từ MK. Anh ta nhớ lại những ánh sáng nhấp nháy được chế tạo trên các vi mạch K155, các thyristor KU202 mạnh mẽ (đơn giản là những người khác), và nói chung, bạn có thể đặt một cây thông Giáng sinh trên một chiếc flasher như vậy.
Và ở đây đã đủ để thay đổi bộ điều khiển trên bảng bị lỗi, viết chương trình với hiệu ứng ánh sáng và bổ sung nó với một số bảng điều khiển. Điều khiển từ xa này là chiếc điện thoại cũ C60 của Siemens nằm im. Bộ vi điều khiển AT89C51 được sử dụng làm trình quản lý. Điều gì đến từ đây được thể hiện trong Hình 3.
Hình 3. Sơ đồ điều khiển vi điều khiển cho vòng hoa năm mới (bấm vào hình để phóng to)
Mặc dù bộ điều khiển này đã lỗi thời và ngừng hoạt động, nhưng đây là một trong những phát triển tốt nhất của Intel, sau này được phát hành bởi Atmel. Thiết kế trên MK này không bao giờ treo, họ không cần một chiếc đồng hồ. Hệ thống chỉ huy tốt đến mức nó vẫn không thay đổi, bất chấp sự xuất hiện của các mẫu mới của gia đình MSC-51.
Đèn LED đơn giản
Cao hơn một chút so với bài viết của A. Pakhomov trong cùng một tạp chí "Radio" số 11, 2012, một bài viết của I. Nechaev "Từ các chi tiết của CFL. Đèn LED cho một món đồ chơi Giáng sinh. " Mạch được chế tạo trên đèn LED ba màu và ba đèn pha DB-3 đối xứng, trích xuất từ bo mạch chủ khỏi bị lỗi đèn tiết kiệm năng lượng.

Hình 4. Sơ đồ của một vòng hoa Giáng sinh LED đơn giản
Mỗi kênh của đèn LED ba màu được điều khiển bởi bộ tạo thư giãn, được lắp ráp trên DB-3. Hãy xem xét hoạt động của mạch như một ví dụ về một kênh, ví dụ, màu đỏ.
Tụ điện C1 được tích điện qua điện trở R3 từ bộ chỉnh lưu R1, VD1 đến điện áp đánh thủng của điện trở VS1 (32V). Ngay khi dinistor mở ra, tụ điện C1 được phóng điện qua phần tử màu đỏ của đèn LED ba màu, điện trở R4 và điện trở VS1. Tiếp theo, chu kỳ lặp lại.
Các yếu tố màu đỏ, xanh lá cây và xanh dương của đèn LED ba màu có máy phát điện riêng và hoạt động độc lập với nhau. Đồng thời, tần số của mỗi máy phát khác nhau, do đó nhấp nháy xảy ra với một khoảng thời gian khác nhau. Thiết kế được đặt trong một trường hợp trong suốt và có thể được sử dụng, ví dụ, như một ngọn cây Giáng sinh. Nếu bạn thêm một đèn LED trắng HL2 vào mạch, thì đèn flash màu sẽ xuất hiện trên nền trắng.
Nhiều mô tả thêm về thiết kế của người hâm mộ đài phát thanh nghiệp dư trong nước, cũ hay mới, tốt hay xấu, có thể được đưa ra, nhưng tất cả đều được thực hiện gần như trong các bản sao duy nhất. Các cửa hàng hiện đại hoàn toàn choáng ngợp với các thiết bị điện tử được sản xuất tại Trung Quốc. Ngay cả những vòng hoa năm mới và những người Trung Quốc, bên cạnh đó họ bây giờ là vô giá trị. Hãy cùng xem những gì ẩn giấu bên trong.
Kiểm soát viên vòng hoa năm mới của Trung Quốc
Bề ngoài, mọi thứ trông rất đơn giản. Một hộp nhựa nhỏ với một nút bấm, bao gồm một dây nguồn có phích cắm và bốn vòng hoa đi ra.Khi bạn bật vòng hoa, chúng ngay lập tức bắt đầu hiển thị tất cả các hiệu ứng ánh sáng lần lượt. Có 8 trong số các hiệu ứng này, như được chỉ ra bởi các chữ khắc dưới nút. Chỉ cần nhấn nút, bạn có thể chỉ cần chuyển trực tiếp sang hình ảnh ánh sáng mong muốn.
Nếu bạn mở hộp, thì mọi thứ bên trong cũng khá đơn giản, như trong Hình 5.
Hình 5
Ở đây bạn có thể xem xét tất cả các chi tiết. Bộ vi điều khiển, như mọi khi, được chế tạo dưới dạng một giọt hợp chất màu đen, gần nó là nút điều khiển, tụ điện điện phân, một diode duy nhất và ba thyristor đầu ra.
Có một vị trí trên bảng cho thyristor thứ tư, và nếu nó được hàn, sẽ có thêm một kênh nữa. Trong bộ điều khiển, kênh này, như một quy luật, cũng được flash. Chỉ cần bạn bè Trung Quốc của chúng tôi đã cứu một thyristor. Những người đã từng mở các đơn vị kiểm soát như vậy đảm bảo rằng chỉ có hai thyristor được niêm phong trong một số hộp. Nền kinh tế phải kinh tế! Khẩu hiệu của chúng tôi vẫn là Liên Xô.
Mặc dù có kích thước nhỏ như vậy, nhưng thyristor PCR406 có điện áp ngược 400V và dòng điện phía trước là 0,8A. Nếu chúng ta giả sử rằng tải tiêu thụ dòng điện chỉ bằng 25% mức tối đa, thì ở điện áp 220 V, bạn có thể chuyển đổi nguồn 220 * 0,2 = 44 (W).
Hình 6 cho thấy một hệ thống dây điện được in, theo đó bạn có thể vẽ sơ đồ mạch, được thực hiện nhiều lần. Ở đây bạn có thể thấy các lỗ hổng cho thyristor thứ tư, chỉ là cái đã được lưu.
Hình 6
Tiết kiệm cũng ảnh hưởng đến cầu diode: thay vì bốn điốt, chỉ có một được sử dụng trên bảng này. Và mọi thứ khác tương ứng với mạch được hiển thị trong Hình 7.
Hình 7
Điện áp nguồn được chỉnh lưu bởi cầu diode VD1 ... VD4 và thông qua điện trở dập tắt R1 được đưa đến đầu ra thứ 10 của vi điều khiển. Để làm phẳng gợn của điện áp được chỉnh lưu, một tụ điện điện phân C1 cũng được kết nối ở đây. Mức tiêu thụ hiện tại của vi điều khiển là rất nhỏ, vì vậy trong tương lai, thay vì một cây cầu gồm bốn điốt, người Trung Quốc đã quyết định làm một.
Một nhận xét nhỏ về việc tăng độ tin cậy của toàn bộ mạch nói chung. Nếu một diode Zener có điện áp ổn định 9 ... 12 V được hàn song song với tụ C1, thì khả năng xảy ra sự cố vi điều khiển hoặc đơn giản là vụ nổ thyristor sẽ giảm nhiều.
Điện trở R7 được kết nối với chân 1 của vi điều khiển trực tiếp từ dây mạng đáng được chú ý đặc biệt. Điều này được thực hiện để đồng bộ hóa với mạng để điều khiển pha nguồn. Đây chính xác là những gì hoạt động khi đèn vòng hoa sáng hoặc đi ra ngoài.
Ở phía bên phải của vi điều khiển có các đầu ra điều khiển thyristor và một nút điều khiển, được mô tả ở trên. Các thyristor bật vào thời điểm khi một mức cao xuất hiện ở đầu ra tương ứng của MK, sau đó vòng hoa tương ứng sáng lên.
Đôi khi các vòng hoa của năm mới có công suất cao được yêu cầu, từ vài trăm watt trở lên. Trong trường hợp này, mạch được xem xét có thể được sử dụng như một "bộ não", chỉ cần bổ sung nó bằng các phím triac mạnh mẽ là đủ. Làm thế nào để làm điều này được hiển thị trong Hình 8.
Hình 8. Sơ đồ vòng hoa của năm mới có sức mạnh lớn (nhấp vào hình để phóng to)
Ở đây bạn nên chú ý đến thực tế là việc cung cấp năng lượng của MK được thực hiện từ một nguồn riêng biệt được cách ly với mạng.
Đèn LED
Họ sử dụng cùng một bộ điều khiển với một nút bấm, cùng một thyristor, nhưng thay vì bóng đèn, vòng hoa được cấu tạo bởi đèn LED trong ba hoặc bốn màu. Mỗi vòng hoa chứa ít nhất 20 đèn LED với điện trở giới hạn dòng điện.
Hơn nữa, thiết kế của một vòng hoa như vậy chỉ là một bí ẩn của Trung Quốc: trong nửa đầu của vòng hoa, một điện trở được hàn vào mỗi đèn LED, và mười mảnh còn lại được kết nối đơn giản. Một lần nữa, tiết kiệm ngay mười điện trở.
Thiết kế này rõ ràng có thể được giải thích bằng công nghệ sản xuất. Ví dụ, trên một dòng họ thu thập nửa đầu, đó là với các điện trở, và trên dòng khác không có điện trở.Sau đó, nó chỉ còn lại để kết nối hai nửa thành một. Nhưng đây chỉ là một linh cảm.
Hy vọng rằng mọi thứ đều phù hợp với bạn, ít nhất là với các vòng hoa năm mới. Do đó, hãy trang trí cây thông Noel, phủ lên bàn lễ hội, mời khách, đón năm mới. Chúc mừng năm mới, các đồng chí, các bạn, các quý ông! Đây là cách bạn thích nó nhiều hơn.
Xem thêm về chủ đề này:Mẹo sửa chữa vòng hoa Tết
Boris Aladyshkin
Xem thêm tại electro-vi.tomathouse.com
:






